Revit 以各種形式報告荷載計算。
荷載分類值有:
對於嵌板上的荷載分類
- 總連接荷載 = 所有從指定給該荷載分類的接點附加至嵌板 (直接或至下層嵌板) 的荷載總和
- 需求荷載 = 對所有從指定給該荷載分類的接點附加至嵌板 (直接或至下層嵌板) 的荷載總和,套用所指定需求率的結果
對於嵌板上的荷載分類群組
- 總連接荷載 = 所有從指定為該荷載分類群組一部分的接點附加至嵌板 (直接或至下層嵌板) 的荷載總和
- 需求荷載 = 對於指定為荷載分類群組一部分的接點,每個荷載分類的需求荷載的總和
對於嵌板上的所有荷載
- 總連接荷載 = 所有附加至嵌板 (直接或至下層嵌板) 的荷載總和
- 需求荷載 = 嵌板上 (對於所有荷載分類) 所有需求荷載的總和

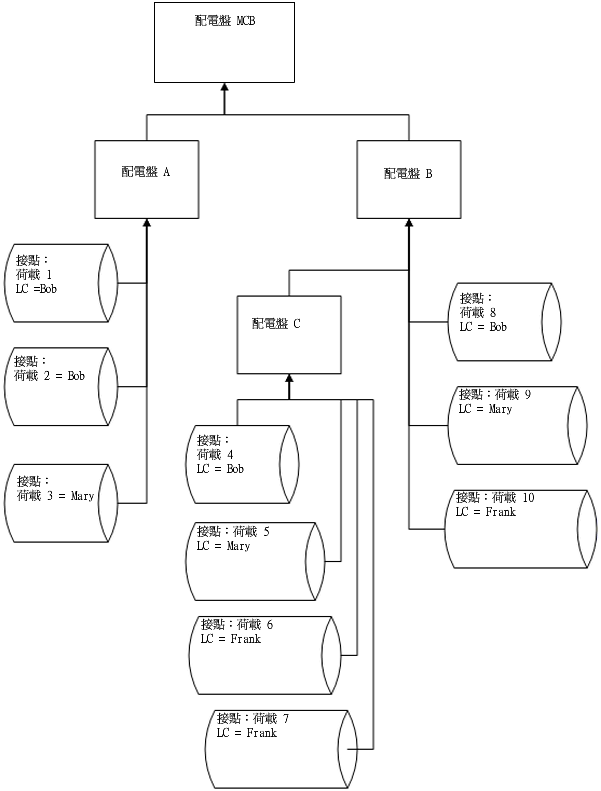
連接荷載與計算的範例
對於嵌板 C
LC Bob
LC Mary
LC Frank
LC 群組光源
總連接荷載 (嵌板 C) = (4+5+6+7)
總需求荷載 (嵌板 C) = DFBob * (4) + DFMary * (5) + DFFrank * (6+7)
- 總連接荷載 = 4
- 總需求荷載 = DFBob * (4)
- 總連接荷載 = 5
- 總需求 = DFMary * (5)
- 總連接荷載 = (6 + 7)
- 總需求荷載 = DFFrank * (6+7)
- 總連接荷載 = (5+6+7)
- 總需求荷載 = (嵌板 C) = DFBob * (4) + DFMary * (5) + DFFrank * (6+7)
對於嵌板 B
LC Bob
LC Mary
LC Frank
LC 群組光源
總連接荷載 (嵌板 B) = (4+5+6+7+8+9+10)
總需求荷載 (嵌板 B) = DFBob * (4+8) + DFMary * (5+9) + DFFrank * (6+7+10)
- 總連接荷載 = (4+8)
- 總需求荷載 = DFBob * (4+8)
- 總連接荷載 = (5+9)
- 總需求 = DFMary * (5+9)
- 總連接荷載 = (6+7+10)
- 總需求荷載 = DFFrank * (6+7+10)
- 總連接荷載 = (5+6+7+9+10)
- 總需求荷載 = (嵌板 C) = DFBob * (4) + DFMary * (5) + DFFrank * (6+7)
對於荷板 A
LC Bob
LC Mary
LC Frank
LC 群組光源
總連接荷載 (嵌板 A) = (1+2+3)
總需求荷載 (嵌板 A) = DFBob * (1+2) + DFMary * 3
- 總連接荷載 = (1+2)
- 總需求荷載 = DFBob * (1+2)
- 總連接荷載 = 3
- 總需求 = DFMary * (5+9)
- 總連接荷載 = 0
- 總需求荷載 = 0
- 總連接荷載 = 0
- 總需求荷載 = 0
對於嵌板 MCB
LC Bob
LC Mary
LC Frank
LC 群組光源
總連接荷載 (嵌板 MCB) = (1+2+3+4+5+6+7+8+9+10)
總需求荷載 (嵌板 MCB) = DFBob * (1+2+4+8) + DFMary * (3+5+9) + DFFrank * (6+7+10)
- 總連接荷載 = (1+2+4+8)
- 總需求荷載 = DFBob * (1+2+4+8)
- 總連接荷載 = (3+5+9)
- 總需求 = DFMary * (3+5+9)
- 總連接荷載 = (6+7+10)
- 總需求荷載 = DFFrank * (6+7+10)
- 總連接荷載 = (5+6+7+9+10)
- 總需求荷載 = DFMary * (5+9) + DFFrank * (6+7+10)
計算是以個別嵌板為單位執行。荷載分為兩種類型:「總連接」及「總預估需求」。對於這每種類型,可以個別嵌板為單位 (所有荷載)、以個別荷載分類為單位,或以個別荷載分類群組為單位進行所需的計算。
對於嵌板上的「總連接荷載」,會加總在該嵌板下方連接之所有屬於相同荷載分類的荷載 (直接至嵌板,或連接至任何往上連接至該嵌板的下層嵌板或下下層嵌板)。