Revit では、負荷計算がさまざまな形式で報告されます。 
負荷分類値は次のとおりです。 
パネルにおける負荷分類
- 合計接続負荷 = その負荷分類に割り当てられた接続からパネルにアタッチされた(直接、またはサブパネルに)すべての負荷の合計 
 
- 必要負荷 = その負荷分類に割り当てられた接続からパネルにアタッチされた(直接、またはサブパネルに)すべての負荷の合計に適用されている指定された需要率の結果 
注: 需要率は、[負荷分類]ダイアログで指定されます。「
負荷分類を作成する」を参照してください。 
 
  
パネルにおける負荷分類グループ
- 合計接続負荷 = その負荷分類グループの一部として指定された接続からパネルにアタッチされた(直接、またはサブパネルに)すべての負荷の合計 
 
- 必要負荷 = 負荷分類グループの一部として指定された接続の各負荷分類の必要負荷の合計 
 
パネルにおけるすべての負荷
- 合計接続負荷 = パネルにアタッチされた(直接、またはサブパネルに)すべての負荷の合計 
 
- 必要負荷 = パネルにおける(すべての負荷分類の)すべての必要負荷合計 
 

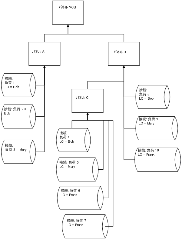
接続負荷と計算の例
 
パネル C の場合
LC Bob
LC Mary
LC Frank
LC グループ照明
合計接続負荷(パネル C) = (4+5+6+7)
合計必要負荷(パネル C) = DFBob * (4) + DFMary * (5) + DFFrank * (6+7)
- 合計接続負荷 = 4 
 
- 合計必要負荷 = DFBob * (4) 
 
- 合計接続負荷 = 5 
 
- 合計必要負荷 = DFMary * (5) 
 
- 合計接続負荷 = (6+7) 
 
- 合計必要負荷 = DFFrank * (6+7) 
 
- 合計接続負荷 = (5+6+7) 
 
- 合計必要負荷 = (パネル C) = DFBob * (4) + DFMary * (5) + DFFrank * (6+7) 
 
パネル B の場合
LC Bob
LC Mary
LC Frank
LC グループ照明
合計接続負荷(パネル B) = (4+5+6+7+8+9+10)
合計必要負荷(パネル B) = DFBob * (4+8) + DFMary * (5+9) + DFFrank * (6+7+10)
- 合計接続負荷 = (4+8) 
 
- 合計必要負荷 = DFBob * (4+8) 
 
- 合計接続負荷 = (5+9) 
 
- 合計必要負荷 = DFMary * (5+9) 
 
- 合計接続負荷 = (6+7+10) 
 
- 合計必要負荷 = DFFrank * (6+7+10) 
 
- 合計接続負荷 = (5+6+7+9+10) 
 
- 合計必要負荷 = (パネル C) = DFBob * (4) + DFMary * (5) + DFFrank * (6+7) 
 
パネル A の場合
LC Bob
LC Mary
LC Frank
LC グループ照明
合計接続負荷(パネル A) = (1+2+3)
合計必要負荷(パネル A) = DFBob * (1+2) + DFMary * 3
- 合計接続負荷 = (1+2) 
 
- 合計必要負荷 = DFBob * (1+2) 
 
- 合計接続負荷 = 3 
 
- 合計必要負荷 = DFMary * (5+9) 
 
- 合計接続負荷 = 0 
 
- 合計必要負荷 = 0 
 
- 合計接続負荷 = 0 
 
- 合計必要負荷 = 0 
 
パネル MCB の場合
LC Bob
LC Mary
LC Frank
LC グループ照明
合計接続負荷(パネル MCB) = (1+2+3+4+5+6+7+8+9+10)
合計必要負荷(パネル MCB) = DFBob * (1+2+4+8) + DFMary * (3+5+9) + DFFrank * (6+7+10)
- 合計接続負荷 = (1+2+4+8) 
 
- 合計必要負荷 = DFBob * (1+2+4+8) 
 
- 合計接続負荷 = (3+5+9) 
 
- 合計必要負荷 = DFMary * (3+5+9) 
 
- 合計接続負荷 = (6+7+10) 
 
- 合計必要負荷 = DFFrank * (6+7+10) 
 
- 合計接続負荷 = (5+6+7+9+10) 
 
- 合計必要負荷 = DFMary * (5+9) + DFFrank * (6+7+10) 
 
計算は、パネルごとに実行されます。負荷には、合計接続と総推定需要の 2 タイプあります。これらのタイプごとに、必要な計算をパネルごと(すべての負荷)、負荷分類ごと、または負荷分類グループごとに行うことができます。 
パネルにおける合計接続負荷の場合、そのパネルの下に接続された(パネルに直接、またはパネルに接続された子または孫パネルに接続)同じ負荷分類のすべての負荷が合計されます。