設計冷卻荷載係根據穩定週期性條件的假設 (例如,設計天的天氣、佔用和熱增量條件與前幾天的條件相同,以便荷載根據相同的 24 小時循環重複)。因此,特定元件在特定小時的熱增量同於 24 小時之前,它也同於 48 小時之前,依此類推。
冷卻荷載計算必須處理建築熱轉移程序中繼承的兩次延遲效果:
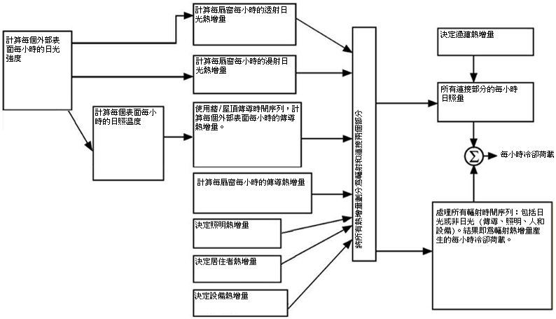
外牆和屋頂會傳導熱,因為室外和室內空氣的溫度差。此外,會吸收外部表面上的太陽能源,然後透過傳導轉移至建築內部。由於牆或屋頂營造材料的質量和熱容量,在外部表面中的熱輸入變成內部表面中的熱增量時會有大量時間延遲。
大多數熱來源會結合對流和輻射,將能量轉移到房間。熱增量的對流部分會立即變成冷卻荷載。輻射部分首先必須由飾面和內部房間表面的物質吸收,並僅在其稍後透過對流將其從這些表面轉移至房間空氣時,才會變成冷卻荷載。因此,輻射熱增量會在延遲的期間後變成冷卻荷載。

輻射時間系列方法概述