關於荷載計算

Revit 以各種形式報告荷載計算。

負載分類值有:

對於配電盤上的負載分類

對於配電盤上的負載分類群組

對於嵌板上的所有荷載

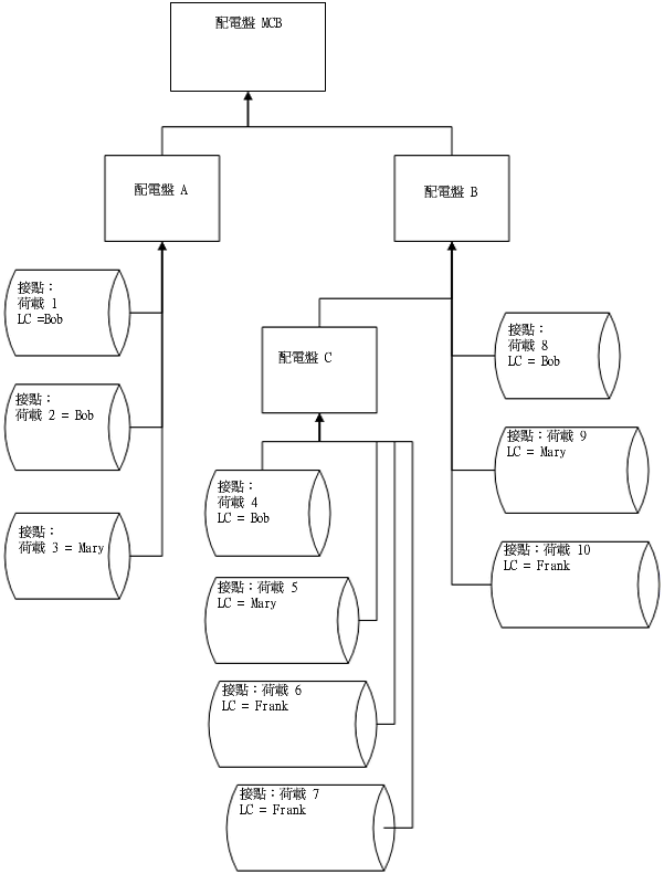
連接荷載與計算的範例

對於嵌板 C

LC Bob

LC Mary

LC Frank

LC 群組光源

總連接荷載 (嵌板 C) = (4+5+6+7)

總需求荷載 (嵌板 C) = DFBob * (4) + DFMary * (5) + DFFrank * (6+7)

對於嵌板 B

LC Bob

LC Mary

LC Frank

LC 群組光源

總連接荷載 (嵌板 B) = (4+5+6+7+8+9+10)

總需求荷載 (嵌板 B) = DFBob * (4+8) + DFMary * (5+9) + DFFrank * (6+7+10)

對於荷板 A

LC Bob

LC Mary

LC Frank

LC 群組光源

總連接荷載 (嵌板 A) = (1+2+3)

總需求荷載 (嵌板 A) = DFBob * (1+2) + DFMary * 3

對於嵌板 MCB

LC Bob

LC Mary

LC Frank

LC 群組光源

總連接荷載 (嵌板 MCB) = (1+2+3+4+5+6+7+8+9+10)

總需求荷載 (嵌板 MCB) = DFBob * (1+2+4+8) + DFMary * (3+5+9) + DFFrank * (6+7+10)

計算是以個別嵌板為單位執行。荷載分為兩種類型:「總連接」及「總預估需求」。對於這每種類型,可以個別配電盤為單位 (所有負載)、以個別負載分類為單位,或以個別負載分類群組為單位進行所需的計算。

對於配電盤上的「總連接負載」,會加總在該配電盤下方連接之所有屬於相同負載分類的負載 (直接至配電盤,或連接至任何往上連接至該配電盤的下層配電盤或下下層配電盤)。