Revit では、負荷計算がさまざまな形式で報告されます。
負荷分類値は次のとおりです。
パネルにおける負荷分類
- 総接続負荷 = その負荷分類に割り当てられたコネクタからパネルにアタッチされている(直接、またはサブパネルに)すべての負荷の合計
- 需要負荷 = その負荷分類に割り当てられたコネクタからパネルにアタッチされている(直接、またはサブパネルに)すべての負荷の合計に適用される需要率の結果
注: 需要率は、[負荷分類]ダイアログで指定されます。「
負荷分類を作成する」を参照してください。
パネルにおける負荷分類グループ
- 総計接続負荷 = その負荷分類グループの一部として指定されたコネクタからパネルにアタッチされている(直接、またはサブパネルに)すべての負荷の合計
- 需要負荷 = 負荷分類グループの一部として指定されたコネクタの各負荷分類の需要負荷の合計
パネルにおけるすべての負荷
- 総接続負荷 = パネルにアタッチされた(直接、またはサブパネルに)すべての負荷の合計
- 需要負荷 = パネルにおける(すべての負荷分類の)すべての需要負荷合計

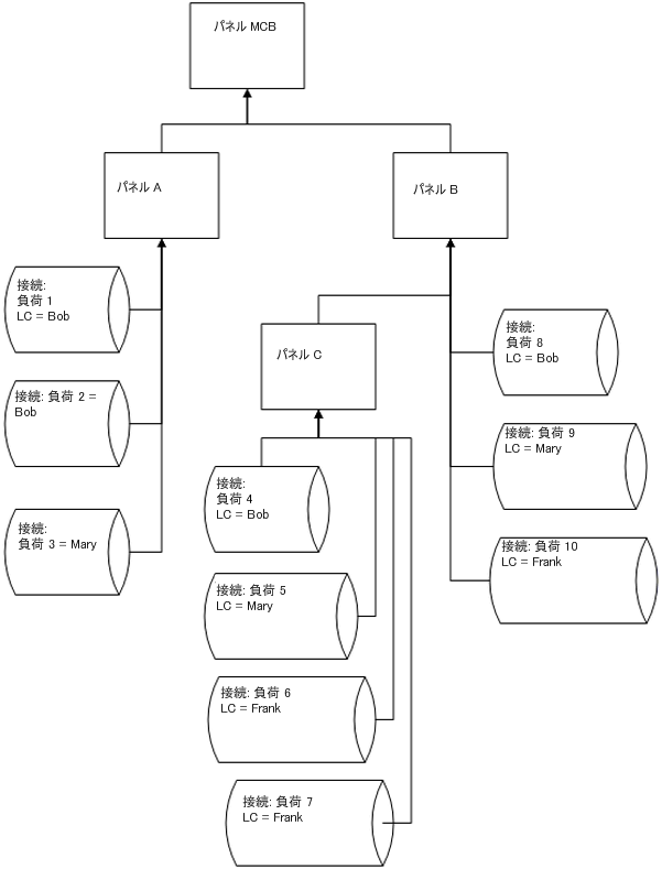
接続負荷と計算の例
パネル C の場合
LC Bob
LC Mary
LC Frank
LC グループ照明
総接続負荷(パネル C) = (4+5+6+7)
合計需要負荷(パネル C) = DFBob * (4) + DFMary * (5) + DFFrank * (6+7)
- 総接続負荷 = 4
- 合計需要負荷 = DFBob * (4)
- 総接続負荷 = 5
- 合計需要負荷 = DFMary * (5)
- 総接続負荷 = (6+7)
- 合計需要負荷 = DFFrank * (6+7)
- 総接続負荷 = (5+6+7)
- 合計需要負荷 = (パネル C) = DFBob * (4) + DFMary * (5) + DFFrank * (6+7)
パネル B の場合
LC Bob
LC Mary
LC Frank
LC グループ照明
総接続負荷(パネル B) = (4+5+6+7+8+9+10)
合計需要負荷(パネル B) = DFBob * (4+8) + DFMary * (5+9) + DFFrank * (6+7+10)
- 総接続負荷 = (4+8)
- 合計需要負荷 = DFBob * (4+8)
- 総接続負荷 = (5+9)
- 合計需要負荷 = DFMary * (5+9)
- 総接続負荷 = (6+7+10)
- 合計需要負荷 = DFFrank * (6+7+10)
- 総接続負荷 = (5+6+7+9+10)
- 合計需要負荷 = (パネル C) = DFBob * (4) + DFMary * (5) + DFFrank * (6+7)
パネル A の場合
LC Bob
LC Mary
LC Frank
LC グループ照明
総接続負荷(パネル A) = (1+2+3)
合計需要負荷(パネル A) = DFBob * (1+2) + DFMary * 3
- 総接続負荷 = (1+2)
- 合計需要負荷 = DFBob * (1+2)
- 総接続負荷 = 3
- 合計需要負荷 = DFMary * (5+9)
- 総接続負荷 = 0
- 合計需要負荷 = 0
- 総接続負荷 = 0
- 合計需要負荷 = 0
パネル MCB の場合
LC Bob
LC Mary
LC Frank
LC グループ照明
総接続負荷(パネル MCB) = (1+2+3+4+5+6+7+8+9+10)
合計需要負荷(パネル MCB) = DFBob * (1+2+4+8) + DFMary * (3+5+9) + DFFrank * (6+7+10)
- 総接続負荷 = (1+2+4+8)
- 合計需要負荷 = DFBob * (1+2+4+8)
- 総接続負荷 = (3+5+9)
- 合計需要負荷 = DFMary * (3+5+9)
- 総接続負荷 = (6+7+10)
- 合計需要負荷 = DFFrank * (6+7+10)
- 総接続負荷 = (5+6+7+9+10)
- 合計需要負荷 = DFMary * (5+9) + DFFrank * (6+7+10)
計算は、パネルごとに実行されます。負荷には、総接続負荷と推定総需要の 2 タイプがあります。これらのタイプごとに、必要な計算をパネルごと(すべての負荷)、負荷分類ごと、または負荷分類グループごとに行うことができます。
パネルにおける総接続負荷の場合、そのパネルの下に接続された(パネルに直接、またはパネルに接続された子または孫パネルに接続)同じ負荷分類のすべての負荷が合計されます。