부하 계산

Revit에서는 부하 계산을 다양한 형식으로 보고합니다.

부하 분류 값은 다음과 같습니다.

패널의 부하 분류

패널의 부하 분류 그룹

패널의 모든 부하

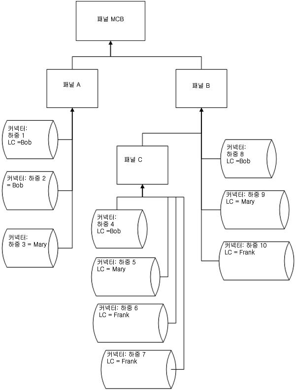
연결 부하 및 계산 예

패널 C

LC Bob

LC Mary

LC Frank

LC 그룹 라이트

전체 접속 부하(패널 C) = (4+5+6+7)

총 수요 부하(패널 C) = DFBob * (4)+DFMary * (5) + DFFrank * (6+7)

패널 B

LC Bob

LC Mary

LC Frank

LC 그룹 라이트

전체 접속 부하(패널 B) = (4+5+6+7+8+9+10)

총 수요 부하(패널 B) = DFBob * (4+8)+DFMary * (5+9) + DFFrank * (6+7+10)

패널 A

LC Bob

LC Mary

LC Frank

LC 그룹 라이트

전체 접속 부하(패널 A) = (1+2+3)

총 수요 부하(패널 A) = DFBob * (1+2) + DFMary * 3

패널 MCB

LC Bob

LC Mary

LC Frank

LC 그룹 라이트

전체 접속 부하(패널 MCB) = (1+2+3+4+5+6+7+8+9+10)

총 수요 부하(패널 MCB) = DFBob * (1+2+4+8)+DFMary * (3+5+9) + DFFrank * (6+7+10)

계산은 각 패널에 대해 수행됩니다 전체 접속과 예상 전체 수요의 두 가지 부하 유형이 있습니다. 이 두 가지 유형 각각에 대해 패널당(모든 부하), 부하 분류당 또는 부하 분류 그룹당 원하는 계산을 수행할 수 있습니다.

패널의 전체 접속 부하의 경우, 해당 패널 아래 패널에 직접 연결하거나 이 패널에 연결한 하위 패널에 연결된 동일한 부하 분류의 모든 부하를 더합니다.