此次組合可覆疊既有的非拱形道路,並將一條或多條行巷道加入至左側和右側邊緣,同時符合既有車道坡度。

貼附點位於加寬車道上完工整地地形的內側邊緣。
注意事項:除非另有說明,否則所有標註均以公尺或英呎為單位。除非指明是帶有「%」符號的百分比坡度,否則所有坡度均為水平寬度比垂直高度格式 (例如,4 : 1)。
|
參數 |
描述 |
類型 |
預設 |
|---|---|---|---|
|
左側插入點偏移 |
左側插入點的偏移。這是左側加寬車道的起點,通常位於既有左側車道邊緣。 |
數字 |
0.0 |
|
右側插入點偏移 |
右側插入點的偏移,通常位於既有右側車道邊緣。 |
數字 |
0.0 |
|
覆疊深度 |
既有完工整地地形上方的覆疊深度 |
正數 |
0.100 m 0.30 ft |
|
左側寬度 |
左側加寬車道的寬度 |
正數 |
3.6 m 12.0 ft |
|
右側寬度 |
右側加寬車道的寬度 |
正數 |
3.6 m 12.0 ft |
|
鋪路 1 深度 |
完工整地地形和鋪路 1 之間的深度 |
正數 |
0.025m 0.083 ft |
|
鋪路 2 深度 |
鋪路 1 與鋪路 2 之間的深度 |
正數 |
0.025 m 0.083 ft |
|
基準深度 |
鋪路 2 與基準之間的深度 |
正數 |
0.100 m 0.333 ft |
|
基層深度 |
基本圖層頂部與底部之間的深度 |
正數 |
0.300 m 1.0 ft |
本部分列示了此次組合中可以被對映至一個或多個目標物件 (例如圖面中的地形、定線或縱斷面物件) 的參數。若要取得更多資訊,請參閱〈指定廊道目標的步驟〉。
|
參數 |
描述 |
狀態 |
|---|---|---|
|
既有地形 |
定義既有道路的地形的名稱。以下物件類型可以用作指定此地形的目標:地形。 |
必需 |
|
左側插入點偏移 |
可以用於取代固定的「左側插入點偏移」,並將該點與偏移定線關聯。以下物件類型可以用作指定此偏移的目標:定線、聚合線、地勢線或測量圖形。 |
可選 |
|
右側插入點偏移 |
可以用於取代固定的「右側插入點偏移」,並將該點與偏移定線關聯。以下物件類型可以用作指定此偏移的目標:定線、聚合線、地勢線或測量圖形。 |
可選 |
|
左側寬度 |
可以用於取代固定的「左側寬度」,並將車道邊緣與偏移定線關聯。以下物件類型可以用作指定此偏移的目標:定線、聚合線、地勢線或測量圖形。 |
可選 |
|
右側寬度 |
可以用於取代固定的「右側寬度」,並將車道邊緣與偏移定線關聯。以下物件類型可以用作指定此偏移的目標:定線、聚合線、地勢線或測量圖形。 |
可選 |
|
參數 |
描述 |
類型 |
|---|---|---|
|
百分比坡度 |
在既有地形上計算出的從取樣點到插入點的坡度 |
數字 |
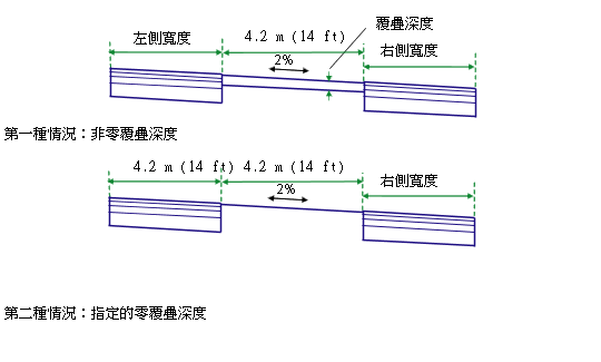
將確定既有地形上左側插入點和右側插入點的高程,並計算出這兩點之間的坡度。如果指定非零的「覆疊深度」,則會沿著計算出的坡度在既有車道上方加入一個覆疊圖層。將透過在既有坡度比上疊合一個或多個連接,來建立封閉的覆疊造型。將沿著計算出的坡度從覆疊邊緣向外插入指定寬度的加寬車道。
如果將「覆疊深度」指定為零,則會沿著既有坡度比從插入偏移向外插入加寬車道。
鋪面圖層將在每個端點處使用垂直連接來封閉。同時還將從基層內側邊緣到既有地形放置一個垂直連接。
在配置模式中,此次組合將貼附至任何合宜的點。覆疊圖層按以下樣式來展示:深度統一、寬度為 4.2 公尺 (或 14 英呎)、坡度為 -2%。加寬車道將從覆疊邊緣 -2% 的坡度延伸指定的寬度和深度。
在塑型模式中,此次組合將調整為由「插入點」和「既有地形」確定的位置和坡度。

下表列示了此次組合中已為其指定代碼的點代碼、連接代碼和造型代碼。此次組合中未為其指定代碼的點代碼、連接代碼和造型代碼不包括在此表中。
|
點、連接或造型 |
字碼 |
描述 |
|---|---|---|
|
P5 |
ETW |
完工整地地形上的加寬外側車道邊緣 |
|
P7 |
ETW_Pave1 |
鋪路 1 上的加寬外側車道邊緣 |
|
P9 |
ETW_Pave2 |
鋪路 2 上的加寬外側車道邊緣 |
|
P11 |
ETW_Base |
基準上的加寬外側車道邊緣 |
|
P13 |
ETW_Sub |
基層上的加寬外側車道邊緣 |
|
L1、L5 |
Top, Pave |
完工整地地形地面 |
|
L2 |
Overlay |
既有地形上的疊合連接。請注意,點 P3 與 P4 之間可能存在多個連接。 |
|
L6 |
Pave1 |
|
|
L7 |
Pave2 |
|
|
L8 |
Base |
|
|
L9 |
SubBase, Datum |
|
|
L10 |
Datum |
|
|
S1 |
Overlay |
覆疊與既有車道之間的區域 |
|
S2 |
Pave1 |
|
|
S3 |
Pave2 |
|
|
S4 |
Base |
|
|
S5 |
SubBase |
