Revit에서는 부하 계산을 다양한 형식으로 보고합니다.
부하 분류 값은 다음과 같습니다.
패널의 부하 분류
- 전체 접속 부하 = 해당 부하 분류에 지정된 커넥터에서 패널에 직접 연결하거나 하위 패널에 연결한 모든 부하의 합계
- 수요 부하 = 해당 부하 분류에 지정된 커넥터에서 패널에 직접 연결하거나 하위 패널에 연결한 모든 부하의 합계에 적용되는 지정된 수용률의 결과
주: 수용률은 부하 분류 대화상자에서 지정합니다.
부하 분류 작성을 참고하십시오.
패널의 부하 분류 그룹
- 전체 접속 부하 = 해당 부하 분류 그룹의 일부로 지정된 커넥터에서 패널에 직접 연결하거나 하위 패널에 연결한 모든 부하의 합계
- 수요 부하 = 해당 부하 분류 그룹의 일부로 지정된 커넥터의 각 부하 분류에 대한 수요 부하의 합계
패널의 모든 부하
- 전체 접속 부하 = 패널에 직접 연결하거나 하위 패널에 연결한 모든 부하의 합계
- 수요 부하 = 패널의 (모든 부하 분류에 대한) 모든 수요 부하의 합계

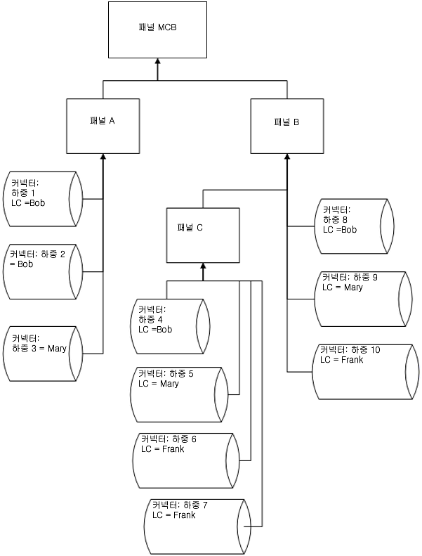
연결 부하 및 계산 예
패널 C
LC Bob
LC Mary
LC Frank
LC 그룹 라이트
전체 접속 부하(패널 C) = (4+5+6+7)
총 수요 부하(패널 C) = DFBob * (4)+DFMary * (5) + DFFrank * (6+7)
- 전체 접속 부하 = 4
- 총 수요 부하 = DFBob * (4)
- 전체 접속 부하 = 5
- 총 수요 부하 = DFMary * (5)
- 전체 접속 부하 = (6+7)
- 총 수요 부하 = DFFrank * (6+7)
- 전체 접속 부하 = (5+6+7)
- 총 수요 부하 = (패널 C) = DFBob * (4)+DFMary * (5)+DFFrank * (6+7)
패널 B
LC Bob
LC Mary
LC Frank
LC 그룹 라이트
전체 접속 부하(패널 B) = (4+5+6+7+8+9+10)
총 수요 부하(패널 B) = DFBob * (4+8)+DFMary * (5+9) + DFFrank * (6+7+10)
- 전체 접속 부하 = (4+8)
- 총 수요 부하 = DFBob * (4+8)
- 전체 접속 부하 = (5+9)
- 총 수요 부하 = DFMary * (5+9)
- 전체 접속 부하 = (6+7+10)
- 총 수요 부하 = DFFrank * (6+7+10)
- 전체 접속 부하 = (5+6+7+9+10)
- 총 수요 부하 = (패널 C) = DFBob * (4)+DFMary * (5) + DFFrank * (6+7)
패널 A
LC Bob
LC Mary
LC Frank
LC 그룹 라이트
전체 접속 부하(패널 A) = (1+2+3)
총 수요 부하(패널 A) = DFBob * (1+2) + DFMary * 3
- 전체 접속 부하 = (1+2)
- 총 수요 부하 = DFBob * (1+2)
- 전체 접속 부하 = 3
- 총 수요 부하 = DFMary * (5+9)
- 전체 접속 부하 = 0
- 총 수요 부하 = 0
- 전체 접속 부하 = 0
- 총 수요 부하 = 0
패널 MCB
LC Bob
LC Mary
LC Frank
LC 그룹 라이트
전체 접속 부하(패널 MCB) = (1+2+3+4+5+6+7+8+9+10)
총 수요 부하(패널 MCB) = DFBob * (1+2+4+8)+DFMary * (3+5+9) + DFFrank * (6+7+10)
- 전체 접속 부하 = (1+2+4+8)
- 총 수요 부하 = DFBob * (1+2+4+8)
- 전체 접속 부하 = (3+5+9)
- 총 수요 부하 = DFMary * (3+5+9)
- 전체 접속 부하 = (6+7+10)
- 총 수요 부하 = DFFrank * (6+7+10)
- 전체 접속 부하 = (5+6+7+9+10)
- 총 수요 부하 = DFMary * (5+9) + DFFrank * (6+7+10)
계산은 각 패널에 대해 수행됩니다 전체 접속과 예상 전체 수요의 두 가지 부하 유형이 있습니다. 이 두 가지 유형 각각에 대해 패널당(모든 부하), 부하 분류당 또는 부하 분류 그룹당 원하는 계산을 수행할 수 있습니다.
패널의 전체 접속 부하의 경우, 해당 패널 아래 패널에 직접 연결하거나 이 패널에 연결한 하위 패널에 연결된 동일한 부하 분류의 모든 부하를 더합니다.