SQL Server를 업그레이드한 후에 Vault 서버를 업그레이드해야 합니다. 단일 사이트 또는 여러 사이트 환경에서 Vault 서버를 업그레이드할 수 있습니다.

가장 좋은 방법은 Vault 서버 업그레이드를 시작하기 전에 백업 확인 단계를 완료하고 SQL 업그레이드 단계를 검토하는 것입니다.
자세한 내용은 해당 환경에 대한 항목을 참조하십시오.
단일 사이트의 Vault 서버 업그레이드에 대해서는 이 절의 지침을 따르십시오.

하나 또는 두 개의 릴리즈를 업그레이드하는 경우에는 Vault 서버를 한 번만 설치하면 됩니다. 세 개 이상의 릴리즈를 업그레이드하는 경우에는 Vault 서버의 중간 설치가 필요합니다.
예를 들어, Vault Professional 2020에서 Vault Professional 2025로 업그레이드하는 경우 '3개 이상'의 마이그레이션 경로를 사용합니다.
기존 SQL 버전이 설치할 다음 Vault 릴리즈와 호환되는지 확인합니다. 기존 SQL 릴리즈를 업그레이드해야 할 경우(이전 도움말 항목 참조) 모든 서브스크립션 고객이 따르는 발행 서버 SQL 버전을 먼저 업그레이드한 다음 이 섹션으로 돌아갑니다.
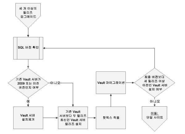
Vault Server 2011 또는 최신 릴리즈를 설치하면 Vault Server 2010 또는 최신 릴리즈가 자동으로 설치제거됩니다. 따라서 Vault 2010 또는 최신 릴리즈를 설치제거할 필요가 없습니다.
모든 Vault 설치 시 서비스 팩을 다운로드하고 적용하는 옵션을 사용하도록 설정합니다.
설치 마지막 단계에서 Vault 서버 응용프로그램을 시작하고 Vault를 마이그레이션할 것인지 묻는 프롬프트가 표시됩니다. 이 시점에는 Vault를 마이그레이션하지 마십시오.
최종 서비스 팩 이후에 작성된 모든 핫픽스는 각 사이트에서 수동으로 설치해야 합니다. 핫픽스를 설치하면 적절한 마이그레이션을 위한 최신 업데이트가 적용됩니다.
처음으로 Vault 서버를 시작하면 관리자에게 Vault 및 라이브러리 데이터베이스를 마이그레이션할 것인지 묻는 프롬프트가 표시됩니다. 사용자는 마이그레이션이 완료될 때까지 Vault에 로그인할 수 없습니다. 모든 서비스 팩과 핫픽스가 적용될 때까지 마이그레이션하지 마십시오.
마이그레이션 후 서비스 팩 또는 핫픽스가 적용되면 빌드 간(b2b) 마이그레이션이 필요합니다. b2b 마이그레이션은 마이그레이션 시간 초과 섹션 및 Autodesk Wiki에 자세히 설명되어 있는 명령행 옵션입니다.
Vault 서버가 업그레이드하려는 대상 릴리즈보다 세 개 릴리즈 이상 오래된 경우 이 절의 지침을 따르십시오.
Autodesk Vault Server의 각 릴리즈는 이전 두 릴리즈에서의 마이그레이션을 지원합니다. 세 개 이상의 릴리즈를 업그레이드하는 경우 Vault의 중간 릴리즈를 통해 SQL 데이터베이스를 마이그레이션해야 합니다. 이 작업은 최종 릴리즈까지 Vault 서버의 다른 모든 릴리즈를 설치하여 수행합니다.
예: 2021에서 2025로 마이그레이션하려면 중간 단계로 Vault 2023을 설치해야 합니다.
릴리즈 | 다음에서의 마이그레이션 지원 | |
|---|---|---|
| 2025 | 2024 | 2023 |
| 2024 | 2023 | 2022 |
| 2023 | 2022 | 2021 |
2022 | 2021 | 2020 |
2021 | 2020 | 2019년 |
2020 | 2019년 | 2018년 |
... | ...-1 | ...-2 |

기존 SQL 버전이 설치할 다음 Vault 릴리즈와 호환되는지 확인합니다. 기존 SQL 릴리즈를 업그레이드해야 하는 경우(이 문서 SQL 업그레이드의 이전 장 참고) 필요한 모든 업그레이드를 수행한 다음 이 절로 돌아옵니다.
최종 서비스 팩 이후에 작성된 모든 핫픽스는 각 사이트에서 수동으로 설치해야 합니다. 핫픽스를 설치하면 적절한 마이그레이션을 위한 최신 업데이트가 적용됩니다.
모든 서비스 팩과 핫픽스가 적용될 때까지 Vault를 마이그레이션하지 마십시오. 준비가 되면 Vault 서버 응용프로그램을 시작합니다. 관리자에게 Vault 및 라이브러리 데이터베이스를 마이그레이션하라는 프롬프트가 표시됩니다. 제안을 받아들이고 모든 Vault를 마이그레이션합니다.
Vault의 다음 릴리즈를 설치하기 전에 먼저 Vault를 설치된 릴리즈로 마이그레이션해야 합니다. 마이그레이션 후 서비스 팩 또는 핫픽스가 적용된 경우 b2b(빌드 간) 마이그레이션이 필요합니다. b2b 마이그레이션은 Autodesk Vault 온라인 도움말의 핫픽스 또는 업데이트 설치 후 Vault 데이터 마이그레이션 섹션에 자세히 설명되어 있는 명령행 옵션입니다.
설치된 릴리즈가 최종 릴리즈보다 세 릴리즈 이상 오래된 경우 세 개 이상의 릴리즈 업그레이드에 있는 단계를 반복합니다.
설치된 릴리즈가 최종 릴리즈보다 하나 또는 두 릴리즈 오래된 경우 더 이상 중간 릴리즈가 필요하지 않습니다. 단일 사이트의 단계로 이동합니다.
Autodesk Vault에서는 두 가지 스타일의 여러 사이트 간 데이터 복제를 지원합니다. 첫 번째 유형은 하나의 SQL 서버에 연결되어 이 서버를 공유하는 Vault 서버의 여러 설치가 있는 작업그룹입니다. 두 번째 유형은 두 개 이상의 복제된 SQL 서버가 있는 전체 복제입니다. 추가 상세 정보는 Vault Wiki에서 확인할 수 있습니다.
이 절에는 중간 설치의 개념이 들어 있습니다.
이 문서 내의 단일 사이트에 따라 세 개 이상의 릴리즈를 업그레이드합니다. 중간 설치의 목적은 SQL 데이터베이스가 올바르게 마이그레이션되도록 하는 것입니다(이 마이그레이션은 컨텐츠가 아닌 데이터베이스에 적용됨). 여러 사이트 또는 복제 환경에서는 업그레이드된 첫 번째 서버가 SQL 데이터베이스를 마이그레이션합니다. 따라서 중간 Vault 릴리즈 설치는 업그레이드된 첫 번째 서버에만 필요합니다. 첫 번째 사이트를 최종 릴리즈로 마이그레이션하고 나면 다른 모든 사이트에서 최종 릴리즈를 설치하고 Vault 서버의 중간 릴리즈를 건너뛸 수 있습니다.

작업그룹에서는 임의의 Vault 서버를 첫 번째로 업그레이드할 수 있습니다. 또한 선택한 사이트에서 SQL 데이터베이스를 마이그레이션합니다. 다른 모든 사이트는 동일한 제품, 릴리즈 및 서비스 팩으로 마이그레이션될 때까지 SQL 서버에 액세스할 수 없습니다.
가장 좋은 방법은 SQL 서버에 가장 빠르게 연결되는 사이트부터 시작하는 것입니다. 업그레이드를 수행할 준비가 되면 단일 사이트 절에 설명되어 있는 단계를 수행합니다. 다른 사이트로 이동하기 전에 선택한 서버를 최종 릴리즈 및 서비스 팩으로 업그레이드합니다.
첫 번째 사이트 업데이트가 완료되면 나머지 사이트에서 Vault 서버를 설치합니다. Vault Server 2009 또는 이전 버전에서 업그레이드하는 경우 다른 모든 사이트에서 Vault 서버를 설치제거합니다. 그런 다음 최종 릴리즈 및 서비스 팩을 설치하고 중간 릴리즈를 건너뜁니다. 다른 작업그룹 사이트에서는 중간 서버 릴리즈가 필요하지 않습니다.
완전히 복제된 환경 마이그레이션은 발행 서버 작업그룹부터 시작해야 합니다. 모든 멤버쉽 고객 서버 작업그룹은 발행 서버의 마이그레이션 중에 온라인 상태이고 사용할 수 있어야 합니다. 작업그룹에서 하나의 Vault 서버 및 SQL 서버라도 사용할 수 있으면 해당 작업그룹은 사용할 수 있는 것으로 간주됩니다. 멤버쉽 고객 서버 작업그룹이 오프라인 상태이고 사용할 수 없는 경우 마이그레이션을 연기합니다.
마이그레이션 전에 모든 작업그룹 및 데이터베이스의 복제 상태를 확인합니다. 복제 문제가 있는 경우 계속하기 전에 해결해야 합니다. 복제 상태에 대한 상세 정보는 Vault Wiki의 관리자 작업/복제 관리에서 확인할 수 있습니다.
단일 사이트 절의 단계를 수행하여 발행 서버 작업그룹에서 한 사이트를 마이그레이션합니다. Vault 서버를 설치하면 SQL 데이터베이스가 자동으로 마이그레이션됩니다. SQL 데이터베이스 마이그레이션은 자동으로 모든 멤버쉽 고객 서버 데이터베이스에 복제됩니다. 첫 번째 사이트에서 Vault 서버 설치가 완료된 후 모든 작업그룹의 다른 모든 사이트에서 최종 Vault 릴리즈, 서비스 팩 및 핫픽스를 설치합니다.
중간 서버 릴리즈는 첫 번째 서버에서만 필요합니다. 모든 작업그룹의 다른 모든 Vault 서버에서는 최종 Vault 서버 릴리즈, 서비스 팩 및 핫픽스를 설치하고 중간 릴리즈를 건너뛰어야 합니다.