关于标高夹点

在侧视图和等轴测视图中将 HVAC 多视图零件和风管管段连接到现有风管管路时,可以使用标高夹点 () 来修改 HVAC 多视图零件和风管管段的标高。HVAC 多视图零件上的标高夹点显示在其插入点和接头点处。使用风管管段上的标高夹点可修改相对于管段的顶部、中心线或底部的标高。

如果零件或风管管段连接到其他对象,则您必须在修改标高时指定是否希望 AutoCAD MEP 2027 工具集 保持其连接。

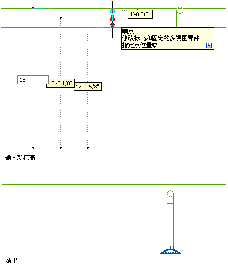
下图说明了如何修改风管管段的标高。

已选中风管管段上的标高夹点

激活的输入字段