Revit 以各種形式報告荷載計算。
負載分類值有:
對於配電盤上的負載分類
- 總連接負載 = 所有從指定給該負載分類的接點附加至配電盤 (直接或至下層配電盤) 的負載總和
- 需求負載 = 對所有從指定給該負載分類的接點附加至配電盤 (直接或至下層配電盤) 的負載總和,套用所指定需求率的結果
註: 需求率是在「負載分類」對話方塊中指定。請參閱
建立負載分類。
對於配電盤上的負載分類群組
- 總連接負載 = 所有從指定為該負載分類群組一部分的接點附加至配電盤 (直接或至下層配電盤) 的負載總和
- 需求負載 = 對於指定為負載分類群組一部分的接點,每個負載分類的需求負載的總和
對於嵌板上的所有荷載
- 總連接荷載 = 所有附加至嵌板 (直接或至下層嵌板) 的荷載總和
- 需求負載 = 配電盤上 (對於所有負載分類) 所有需求負載的總和

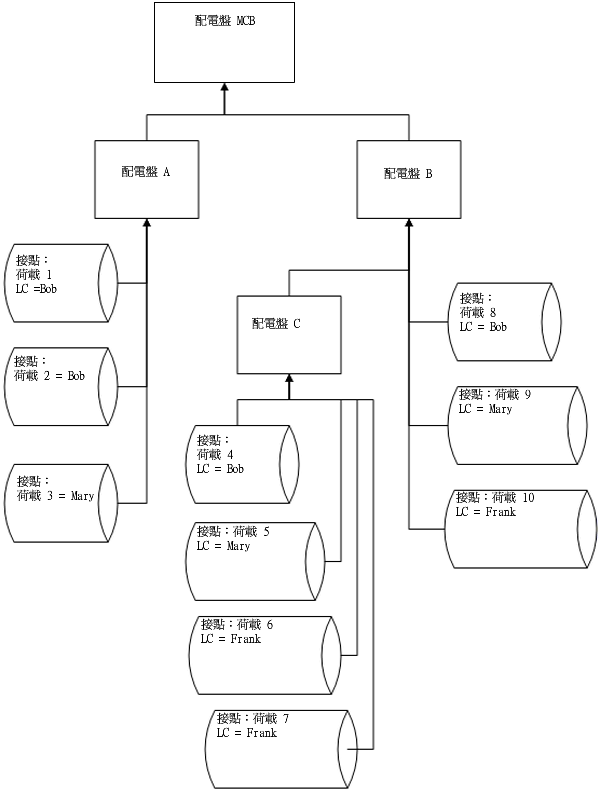
連接荷載與計算的範例
對於嵌板 C
LC Bob
LC Mary
LC Frank
LC 群組光源
總連接荷載 (嵌板 C) = (4+5+6+7)
總需求荷載 (嵌板 C) = DFBob * (4) + DFMary * (5) + DFFrank * (6+7)
- 總連接荷載 = 4
- 總需求荷載 = DFBob * (4)
- 總連接荷載 = 5
- 總需求 = DFMary * (5)
- 總連接荷載 = (6 + 7)
- 總需求荷載 = DFFrank * (6+7)
- 總連接荷載 = (5+6+7)
- 總需求荷載 = (嵌板 C) = DFBob * (4) + DFMary * (5) + DFFrank * (6+7)
對於嵌板 B
LC Bob
LC Mary
LC Frank
LC 群組光源
總連接荷載 (嵌板 B) = (4+5+6+7+8+9+10)
總需求荷載 (嵌板 B) = DFBob * (4+8) + DFMary * (5+9) + DFFrank * (6+7+10)
- 總連接荷載 = (4+8)
- 總需求荷載 = DFBob * (4+8)
- 總連接荷載 = (5+9)
- 總需求 = DFMary * (5+9)
- 總連接荷載 = (6+7+10)
- 總需求荷載 = DFFrank * (6+7+10)
- 總連接荷載 = (5+6+7+9+10)
- 總需求荷載 = (嵌板 C) = DFBob * (4) + DFMary * (5) + DFFrank * (6+7)
對於荷板 A
LC Bob
LC Mary
LC Frank
LC 群組光源
總連接荷載 (嵌板 A) = (1+2+3)
總需求荷載 (嵌板 A) = DFBob * (1+2) + DFMary * 3
- 總連接荷載 = (1+2)
- 總需求荷載 = DFBob * (1+2)
- 總連接荷載 = 3
- 總需求 = DFMary * (5+9)
- 總連接荷載 = 0
- 總需求荷載 = 0
- 總連接荷載 = 0
- 總需求荷載 = 0
對於嵌板 MCB
LC Bob
LC Mary
LC Frank
LC 群組光源
總連接荷載 (嵌板 MCB) = (1+2+3+4+5+6+7+8+9+10)
總需求荷載 (嵌板 MCB) = DFBob * (1+2+4+8) + DFMary * (3+5+9) + DFFrank * (6+7+10)
- 總連接荷載 = (1+2+4+8)
- 總需求荷載 = DFBob * (1+2+4+8)
- 總連接荷載 = (3+5+9)
- 總需求 = DFMary * (3+5+9)
- 總連接荷載 = (6+7+10)
- 總需求荷載 = DFFrank * (6+7+10)
- 總連接荷載 = (5+6+7+9+10)
- 總需求荷載 = DFMary * (5+9) + DFFrank * (6+7+10)
計算是以個別嵌板為單位執行。荷載分為兩種類型:「總連接」及「總預估需求」。對於這每種類型,可以個別配電盤為單位 (所有負載)、以個別負載分類為單位,或以個別負載分類群組為單位進行所需的計算。
對於配電盤上的「總連接負載」,會加總在該配電盤下方連接之所有屬於相同負載分類的負載 (直接至配電盤,或連接至任何往上連接至該配電盤的下層配電盤或下下層配電盤)。