Revit 采用多种形式报告负荷计算。 
负荷分类值包括: 
配电盘上的负荷分类
- 总连接负荷 = 通过属于该负荷分类的连接件连接到配电盘(直接连接或连接分配电盘)的所有负荷之和 
  
 
- 需用负荷 = 对通过属于该负荷分类的连接件连接到配电盘(直接连接或连接分配电盘)的所有负荷之和应用指定的需求系数后,所得的结果 
	 
注: 需求系数在“负荷分类”对话框中指定。请参见
创建负荷分类。 
	 
 
 
   
配电盘上的负荷分类组
- 总连接负荷 = 通过属于该负荷分类组的连接件连接到配电盘(直接连接或连接分配电盘)的所有负荷之和 
  
 
- 需用负荷 = 属于该负荷分类组的各连接件所对应每个负荷分类的需用负荷之和 
  
 
配电盘上的所有负荷
- 总连接负荷 = 连接到配电盘(直接连接或连接分配电盘)的所有负荷之和 
  
 
- 需用负荷 = 配电盘上(所有负荷分类的)所有需用负荷之和 
  
 

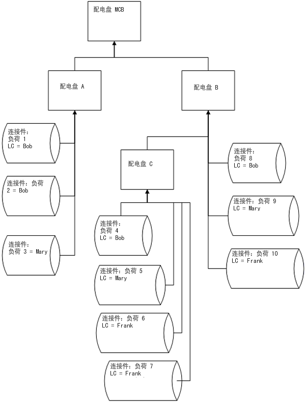
连接负荷与计算示例
 
对于配电盘 C
LC Bob
LC Mary
LC Frank
LC 组灯
总连接负荷(配电盘 C)= (4+5+6+7)
总需用负荷(配电盘 C)= DFBob * (4) + DFMary * (5) + DFFrank * (6+7)
- 总连接负荷 = 4 
  
 
- 总需用负荷 = DFBob * (4) 
  
 
- 总连接负荷 = 5 
  
 
- 总需用负荷 = DFMary * (5) 
  
 
- 总连接负荷 = (6+7) 
  
 
- 总需用负荷 = DFFrank * (6+7) 
  
 
- 总连接负荷 = (5+6+7) 
  
 
- 总需用负荷 =(配电盘 C)= DFBob * (4) + DFMary * (5) + DFFrank * (6+7) 
  
 
对于配电盘 B
LC Bob
LC Mary
LC Frank
LC 组灯
总连接负荷(配电盘 B)= (4+5+6+7+8+9+10)
总需用负荷(配电盘 B)= DFBob * (4+8) + DFMary * (5+9) + DFFrank * (6+7+10)
- 总连接负荷 = (4+8) 
  
 
- 总需用负荷 = DFBob * (4+8) 
  
 
- 总连接负荷 = (5+9) 
  
 
- 总需用负荷 = DFMary * (5+9) 
  
 
- 总连接负荷 = (6+7+10) 
  
 
- 总需用负荷 = DFFrank * (6+7+10) 
  
 
- 总连接负荷 = (5+6+7+9+10) 
  
 
- 总需用负荷 =(配电盘 C)= DFBob * (4) + DFMary * (5) + DFFrank * (6+7) 
  
 
对于配电盘 A
LC Bob
LC Mary
LC Frank
LC 组灯
总连接负荷(配电盘 A)= (1+2+3)
总需用负荷(配电盘 A)= DFBob * (1+2) + DFMary * 3
- 总连接负荷 = (1+2) 
  
 
- 总需用负荷 = DFBob * (1+2) 
  
 
- 总连接负荷 = 3 
  
 
- 总需用负荷 = DFMary * (5+9) 
  
 
- 总连接负荷 = 0 
  
 
- 总需用负荷 = 0 
  
 
- 总连接负荷 = 0 
  
 
- 总需用负荷 = 0 
  
 
对于配电盘 MCB
LC Bob
LC Mary
LC Frank
LC 组灯
总连接负荷(配电盘 MCB)= (1+2+3+4+5+6+7+8+9+10)
总需用负荷(配电盘 MCB)= DFBob * (1+2+4+8) + DFMary * (3+5+9) + DFFrank * (6+7+10)
- 总连接负荷 = (1+2+4+8) 
  
 
- 总需用负荷 = DFBob * (1+2+4+8) 
  
 
- 总连接负荷 = (3+5+9) 
  
 
- 总需用负荷 = DFMary * (3+5+9) 
  
 
- 总连接负荷 = (6+7+10) 
  
 
- 总需用负荷 = DFFrank * (6+7+10) 
  
 
- 总连接负荷 = (5+6+7+9+10) 
  
 
- 总需用负荷 = DFMary * (5+9) + DFFrank * (6+7+10) 
  
 
计算是按配电盘进行的。共有两种类型的负荷:总连接负荷和总估计需用负荷。对于每种类型,都可以按配电盘(所有负荷)、负荷分类和负荷分类组来进行所需的计算。 
计算配电盘上的总连接负荷时,将该配电盘之下连接的相同负荷分类的所有负荷相加(这些负荷或者直接连接到配电盘,或者连接到与该配电盘相连的任何子辈或孙辈配电盘)。