鉄筋カプラーを配置する

継手カプラーを使用して、接合された鉄筋インスタンスや隣接する鉄筋インスタンスを結合することができます。

ビデオ: 鉄筋カプラーを配置する

  1. [構造]タブ [鉄筋]パネル (鉄筋カプラー)をクリックします。
  2. 継手カプラーの配置方法を選択します。
    • [修正 | 鉄筋カプラーを挿入]タブ [配置オプション]パネル (鉄筋端部に配置)
    • [修正 | 鉄筋カプラーを挿入]タブ [配置オプション]パネル (2 つの鉄筋間に配置)
  3. プロパティ パレット上部のタイプ セレクタで、対象の鉄筋カプラー タイプを選択します。鉄筋カプラーのサイズは、接合しようとしている鉄筋や、既に接合されている鉄筋に設定したサイズに合わせるために自動的に調整されます。プロジェクトに一致するカプラー タイプが存在しない場合は、新しいカプラー タイプが作成されます。
  4. 鉄筋にカプラーを配置します。
    • 鉄筋端部に配置するには、対象の鉄筋端部を選択します。
    • 2 つの鉄筋間に配置するには、2 つの有効な鉄筋インスタンスを選択します。カプラーに合わせて、選択した 2 番目の鉄筋の位置が調整され、長さが短くなります。
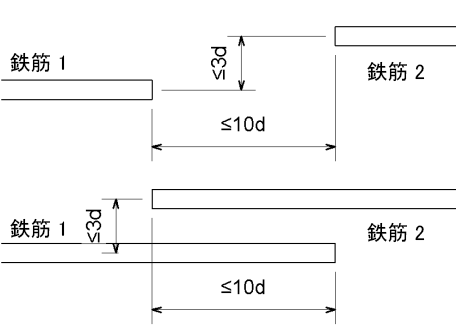
      カプラーで 2 つの鉄筋インスタンスを接続するには、接続する 2 つの端部間の距離が、鉄筋径の 10 倍以下でなければいけません。鉄筋径の 3 倍の距離を超えて、各鉄筋をオフセットすることはできません。

      カプラー配置の許容値

円弧鉄筋間に鉄筋カプラーを配置する

2 つの円弧鉄筋間に鉄筋カプラーを配置するには、2 つの鉄筋の中心が同じである必要があります。


非接線

接線

非接線

ヒント: 位置合わせされていない鉄筋を接合するには、カプラーを一方の鉄筋に追加し、他方の鉄筋の端部処理を変更して、カプラー接合に合わせて組み立てることができるようにします。